Toyota sẽ trang bị hộp số sàn cho xe điện?
Thứ hai 14/02/2022 1:14 PM GMT+7
Theo tìm hiểu, loạt bằng sáng chế này đã được nộp lên Văn phòng Sáng chế và Thương hiệu Mỹ kể từ mùa hè năm 2021.
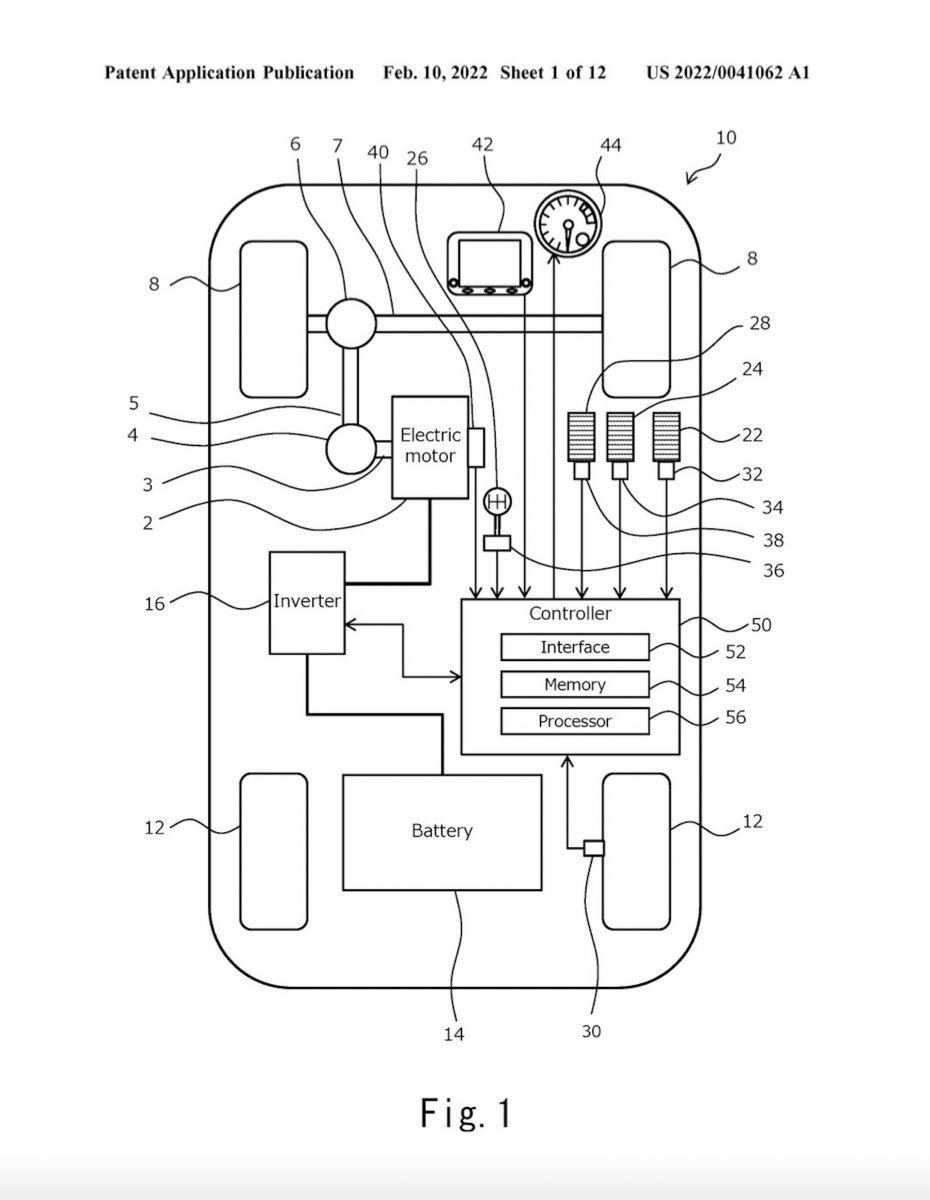
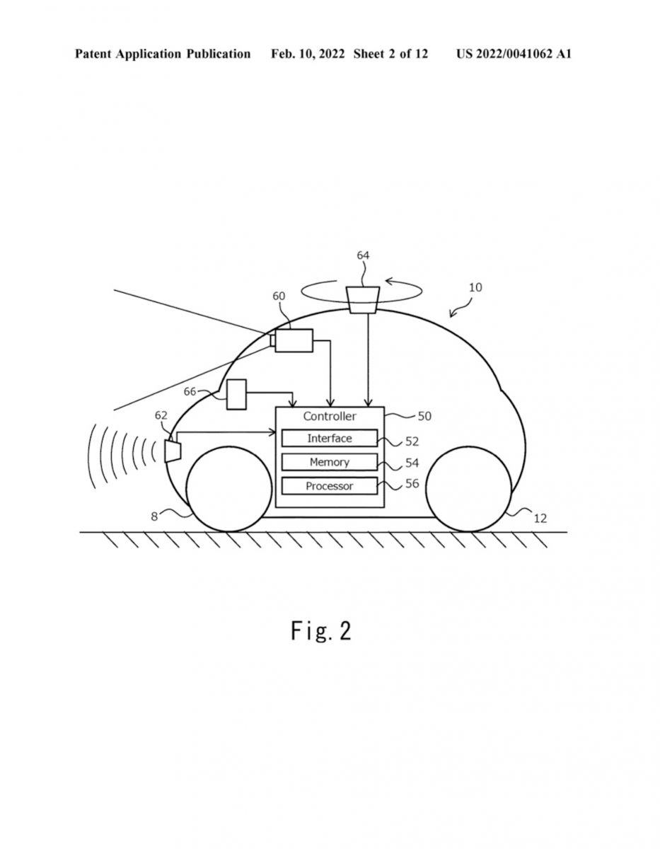
Bằng sáng chế cho thấy thiết kế độc đáo tích hợp nhiều công nghệ khác nhau, bao gồm bàn đạp ly hợp mô phỏng, cơ chế sang số mô phỏng và phương pháp ngắt dòng momen xoắn bắt chước trải nghiệm của hộp số sàn trên ô tô dùng động cơ đốt trong.

Ngoài ra, Toyota được cho là sẽ trang bị hộp số sàn giả này trên các dòng xe điện với 3 chế độ khác nhau. Một là yêu cầu người lái sử dụng cả bàn đạp ly hợp và cần số, hai là loại bỏ việc sử dụng bàn đạp ly hợp và ba là không cần sử dụng cả bàn đạp ly hợp cũng như cần số. Việc trang bị hộp số sàn giả cho các mẫu xe điện của mình phần nào giúp cải thiện cảm giác lái, tạo sự thích thú trong quá trình vận hành. Công nghệ này hiện chưa được Toyota xác nhận sẽ áp dụng trên ô tô sản xuất hàng loạt hay không.

Trên thị trường hiện nay có không ít dòng xe thể thao có hệ thống cần gạt số fake số sàn nhưng thực tế bộ khung bên dưới đều là số tự động như Ferrari Roma, SF90 hay 296 GTB. Ở phân khúc xe điện, ngay cả xe thể thao cũng chẳng buồn làm giả trang bị chỉ còn số rất ít người đam mê này.
Trong 10, 20 năm tới khi xe điện trở thành phân khúc thống trị thay xe xăng, thật trớ trêu là có lẽ chỉ còn 1 chiếc xe Toyota 30.000 USD là còn nhớ tới hộp số sàn thay vì những dòng xe thể thao như Porsche Taycan.





